依据标准:
《建筑工程施工质量验收统一标准》GB50300-2001
《建筑给水排水及采暖工程施工质量验收规范》GB50242-2002
1、范围
本工艺标准适用于民用及一般工业建筑室内、外采暖与卫生设备管道安装工程。
2、施工准备
2.1材料、设备要求
2.1.1暖卫设备、钢材、管材、管件及附属制品等,在进场后使用前应认真检查,必须符合国家或部颁标准有关质量、技术要求,并有产品出厂合格证明。
2.1.2各种连接管件不得有砂眼、裂纹、偏扣、乱扣、丝扣不全和角度不准等现象。
2.1.3各种阀门的外观要规矩无损伤,阀体严密性好,阀杆不得弯曲,安装前应按设计要求或施工规范、规定进行严密性试验。
2.1.4石棉橡胶垫、油麻、线麻、水泥、电、气焊条等质量都必须符合设计及规范要求。
2.2主要机具
2.2.1机具:套丝机、砂轮锯、煨弯机、砂轮机、电焊机、台钻、手电钻、电锤、电动水压泵等。
2.2.2工具:套丝板、圆丝板、管钳、链钳、活扳子、手锯、手锤、大锤、錾子、捻凿、麻钎、螺丝板、压力案、台虎钳、克丝钳、改锥、气焊工具等。
2.2.3量具:水平尺、钢卷尺、线坠、焊口检测器、卡尺、小线等。
2.3作业条件
2.3.1根据施工方案安排好适当的现场工作场地、工作棚、料具库,在管道层、地下室、地沟内操作时,要接通低压照明灯。
2.3.2配合土建施工进度做好各项预留孔洞、管槽。稳栽各种型钢托、吊卡架及预埋套管,浇注楼板孔洞、堵抹墙洞工作应在土建装修工程开始前完成。
2.3.3在各项预制加工项目进行前要根据安装测绘草图及材料计划,将需用材料、设备的规格型号、质量、数量确认合格并准备齐全,运到现场。
3、操作工艺
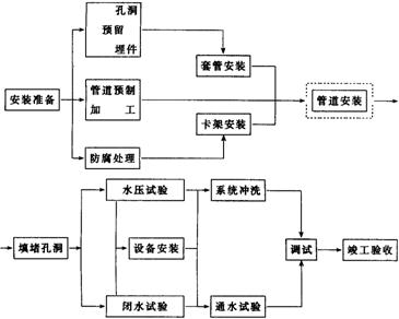
3.1工艺流程:(见下页流程)

3.2管道预制加工:
3.2.1管道丝扣联接:
3.2.1.1断管:根据现场测绘草图,在选好的管材上画线,按线断管。
a用砂轮锯断管,应将管材放在砂轮锯卡钳上,对准画线卡牢,进行断管。断管时压手柄用力要均匀,不要用力过猛,断管后要将管口断面的铁膜、毛刺清除干净。
b用手锯断管,应将管材固定在压力案的压力钳内,将锯条对准画线,双手推锯,锯条要保持与管的轴线垂直,推拉锯用力要均匀,锯口要锯到底,不许扭断或折断,以防管口断面变形。
3.2.1.2套丝:将断好的管材,按管径尺寸分次套制丝扣,一般以管径15~32mm者套二次,40~50mm者套三次,70mm以上者套3~4次为宜。
a用套丝机套丝,将管材夹在套丝机卡盘上,留出适当长度将卡盘夹紧,对准板套号码,上好板牙,按管径对好刻度的适当位置,紧住固定板机,将润滑剂管对准丝头,开机推板,待丝扣套到适当长度,轻轻松开板机。
b用手工套丝板套丝,先松开固定板机,把套丝板板盘退到零度,按顺序号上好板牙,把板盘对准所需刻度,拧紧固定板机,将管材放在压力案压力钳内,留出适当长度卡紧,将套丝板轻轻套入管材,使其松紧适度,而后两手推套丝板,带上2~3扣,再站到侧面扳转套丝板,用力要均匀,待丝扣即将套成时,轻轻松开板机,开机退板,保持丝扣应有锥度。管子螺纹长度尺寸详见表3.2.1.1。
管子螺纹长度尺寸表表3.2.1.1
| 项次 | 公称直径 | 普通丝头 | 长丝(联设备用) | 短丝(联接阀类用) | ||||
| (mm) | (英寸) | 长度(mm) | 螺纹数 | 长度(mm) | 螺纹数 | 长度(mm) | 螺纹数 | |
| 1 2 3 4 5 6 7 8 9 | 15 20 25 32 40 50 70 80 100 | 1/2 3/4 1 11/4 11/2 2 21/2 3 4 | 14 16 18 20 22 24 27 30 33 | 8 9 8 9 10 11 12 13 14 | 50 55 60 | 28 30 26 | 12.0 13.5 15.0 17.0 19.0 21.0 | 6.5 7.5 6.5 7.5 8.0 9.0 |
注:螺纹长度均包括螺尾在内。
附件下载:室内暖卫管道安装基本施工工艺标准



